
催化燃烧设备包括的主要设备有高效干式过滤器、吸附净化装置、脱附催化燃烧等设备,具体说明如下:
(1)高效干式过滤器
为了防止废气中水分和粉尘颗粒物进入到吸附净化装置系统,在活性炭吸附床前设置一道初效过滤器;一道高效过滤器。初效过滤器采用漆雾粘过滤,高效过滤采用玻璃丝纤维过滤材料,这种干式过滤材料是专门开发出来的适用空气净化特点的材料,由多层玻璃纤维复合而成,密度随着厚度逐渐增大。过滤时多层纤维对微小粒子起拦截、碰撞、扩散、吸收等作用,废气通过时将尘粒容纳在材料中。采用进口的专用过滤材料,具有净化效率高、杂质容量大、阻燃、过滤阻力低、使用寿命长、维护简单、无二次污染等特点,吸满尘粒的材料简单清理后即可以多次回用。采用金属网制成框架,内夹过滤材料,过滤器安装在金属箱体内,定期更换。
(2)吸附净化装置
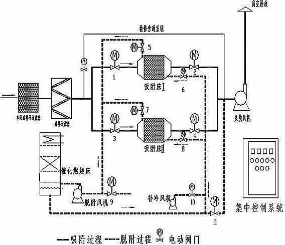
去除尘杂后的废气,均匀地通过固定吸附床内的活性炭层的过流断面,有一定的停留时间,由于活性炭表面与有机废气分子间相互引力的作用产生物理吸附(又称范德华吸附),其特点是:(1)吸附质(有机废气)和吸附剂(活性炭)相互不发生反应,(2)过程进行较快,(3)吸附剂本身性质在吸附过程中不变化,(4)吸附过程可逆;从而将废气中的有机成分吸附在活性炭的表面,从而使废气得到净化,净化后的洁净气体通过风机及烟囱达标排放;
吸附净化装置中包含蜂窝活性炭砖,其对于吸附废气中的有机溶剂是非常适合的。活性炭具有疏水性,对有机溶剂有较高的吸附效率。另外,蜂窝活性炭砖具有远比其它吸附剂高的比表面积,约为800~1200m²/g。因此,在净化有机溶剂废气中,多使用蜂窝活性炭砖作为吸附剂。气体的温度和浓度对活性炭吸附性能的影响,在等温吸附的条件下,废气所含有害物质的浓度越高,蜂窝活性炭砖的吸附率越高;对于不同温度的废气来说,废气的温度越低活性炭的吸附率越高。
(3)脱附-催化燃烧
达到饱和状态的吸附床应停止吸附, 通过PLC程序控制阀门切换进入脱附状态,过程如下:启动脱附风机、开启相应阀门和电加热器,对催化燃烧床内部的催化剂进行预热,同时产生一定量的热空气,当床层温度达到设定值时将热空气送入吸附床,活性炭受热解析出高浓度的有机气体,经脱附风机引入热交换器,再进加热室将气体加热到催化燃烧所需要的起燃温度而进入催化燃烧床。由于贵金属催化剂的作用,废气燃烧的起始温度约为250-300℃,大大低于直接燃烧法的燃烧温度670-800℃,因此能耗远比直接燃烧法低。在催化剂的作用下将有机成分转化为无毒、无害的CO2和H2O,同时释放出大量的热量,高温气体再次进入热交换器,预热解析出来的高浓度废气,可维持催化燃烧所需的起燃温度,使废气燃烧过程基本不需外加的能耗(电能),并将部分热量回用于吸附床内活性炭的解吸再生,从而大大降低了能耗。
脱附-催化燃烧中的催化剂为该设备的主要功能元件。催化剂是在化学反应中能改变反应程度而本身的组成和重量在反应后保持不变的物质。本装置中选用的催化剂型是处理各种不同类型有机废气的高效广谱型催化剂。催化剂蜂窝陶瓷做载体,内浸渍贵金属铂和钯,具有高活性、高净化效率、耐高温及使用寿命长等特点;